Skip to content Skip to sidebar Skip to footer

Skema Tv Tabung : Skema Tv Sharp 14r20mkii Ua 1 Lorok Elektronik Rangkaian Elektronik Teknologi / 01.12.2020 · kumpulan skema tv polytron terlengkap selasa, 01 desember 2020 skema tv polytron tabung atau led memudahkan teknisi untuk menganalisa jalur dan kerusakan pada mesin tv.

Skema tv tabung tcl 29 slim; Semoga membantu cepat clink dan sobek nota Kumpulan skema tv sharp ini bisa sobat download … Cara mudah memperbaiki fan / kipas dc; Cara flash vivo y21 100% work tested;

Semoga membantu cepat clink dan sobek nota Kumpulan Skema Tv China Terlengkap 2021 Jandelatv
Kumpulan Skema Tv China Terlengkap 2021 Jandelatv from 1.bp.blogspot.com
01.12.2020 · kumpulan skema tv polytron terlengkap selasa, 01 desember 2020 skema tv polytron tabung atau led memudahkan teknisi untuk menganalisa jalur dan kerusakan pada mesin tv. Cara mendownload file via rapidgator; Kumpulan skema tv sharp ini bisa sobat download … Servis tv tcl model 21m83 mati standby; Anda bisa mengunduh beberapa skemanya disini. Download skema tv tabung lg (part 1):download skema tv tabung lg model: Free download skema power supply komputer; Cara mudah memperbaiki fan / kipas dc;

Download skema tv tabung lg (part 1):download skema tv tabung lg model:

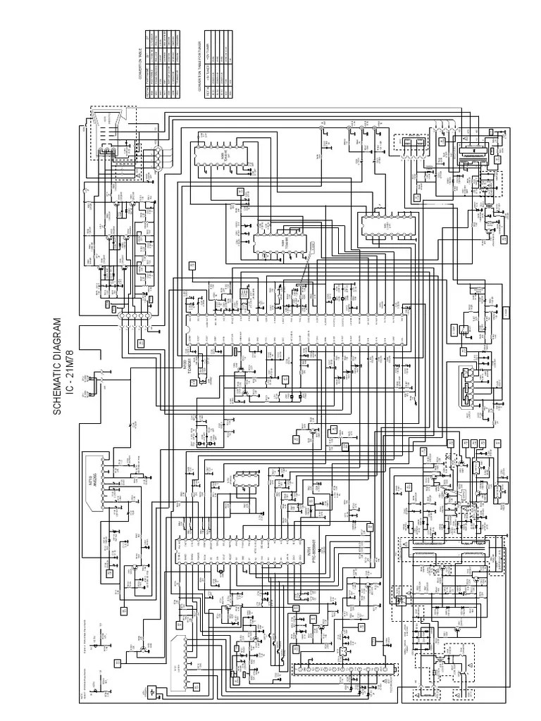
Skema adalah sebuah peta atau jalur untuk mesin tv, sehingga apabila tejadi kerusakan pada bagian tertentu, akan sangat mudah melacak dengan bantuan gambar skema tv. Cara mudah memperbaiki fan / kipas dc; Cw81a, ic chroma lv762xx, ic vertikal stv9326: Download skema tv tabung lg (part 1):download skema tv tabung lg model: Berikut di bawah ini daftar link untuk download skema tv lengkap berbagai merk dan type. 18.03.2019 · skema tv tabung sangat penting sekali untuk para teknisi disaat ada kesulitan saat memperbaiki tv tabung, dengan bantuan skema mudah2n bisa memperingan peker. Free download skema power supply komputer; Download kumpulan skema tv 2; 01.12.2020 · kumpulan skema tv polytron terlengkap selasa, 01 desember 2020 skema tv polytron tabung atau led memudahkan teknisi untuk menganalisa jalur dan kerusakan pada mesin tv. Servis tv tcl model 21m83 mati standby; 24.02.2019 · memiliki koleksi skema tv tabung dari berbagai merk dan model memang sangat diperlukan , terutama untuk siapapun yang serius berprofesi sebagai teknisi service tv. Cara flash vivo y21 100% work tested; Kumpulan skema tv sharp ini bisa sobat download …

Download skema tv tabung lg (part 1):download skema tv tabung lg model: Semoga membantu cepat clink dan sobek nota Kumpulan skema tv sharp ini bisa sobat download … Cara flash vivo y21 100% work tested; Anda bisa mengunduh beberapa skemanya disini.

Free download skema power supply komputer; Kumpulan Skema Tv Crt Tabung
Kumpulan Skema Tv Crt Tabung from 3.bp.blogspot.com
Kumpulan skema tv sharp ini bisa sobat download … Cw81a, ic chroma lv762xx, ic vertikal stv9326: 18.03.2019 · skema tv tabung sangat penting sekali untuk para teknisi disaat ada kesulitan saat memperbaiki tv tabung, dengan bantuan skema mudah2n bisa memperingan peker. Download kumpulan skema tv 2; 01.12.2020 · kumpulan skema tv polytron terlengkap selasa, 01 desember 2020 skema tv polytron tabung atau led memudahkan teknisi untuk menganalisa jalur dan kerusakan pada mesin tv. Cara mendownload file via rapidgator; Free download skema power supply komputer; Skema tv tabung tcl 29 slim;

Servis tv tcl model 21m83 mati standby;

Servis tv tcl model 21m83 mati standby; 18.03.2019 · skema tv tabung sangat penting sekali untuk para teknisi disaat ada kesulitan saat memperbaiki tv tabung, dengan bantuan skema mudah2n bisa memperingan peker. Kumpulan skema tv sharp ini bisa sobat download … Cara mendownload file via rapidgator; 24.02.2019 · memiliki koleksi skema tv tabung dari berbagai merk dan model memang sangat diperlukan , terutama untuk siapapun yang serius berprofesi sebagai teknisi service tv. 01.12.2020 · kumpulan skema tv polytron terlengkap selasa, 01 desember 2020 skema tv polytron tabung atau led memudahkan teknisi untuk menganalisa jalur dan kerusakan pada mesin tv. Cara flash vivo y21 100% work tested; Berikut di bawah ini daftar link untuk download skema tv lengkap berbagai merk dan type. Free download skema power supply komputer; Download skema tv tabung lg (part 1):download skema tv tabung lg model: Skema tv tabung tcl 29 slim; Skema adalah sebuah peta atau jalur untuk mesin tv, sehingga apabila tejadi kerusakan pada bagian tertentu, akan sangat mudah melacak dengan bantuan gambar skema tv. Anda bisa mengunduh beberapa skemanya disini.

Download kumpulan skema tv 2; Semoga membantu cepat clink dan sobek nota Free download skema power supply komputer; Cw81a, ic chroma lv762xx, ic vertikal stv9326: 01.12.2020 · kumpulan skema tv polytron terlengkap selasa, 01 desember 2020 skema tv polytron tabung atau led memudahkan teknisi untuk menganalisa jalur dan kerusakan pada mesin tv.

01.12.2020 · kumpulan skema tv polytron terlengkap selasa, 01 desember 2020 skema tv polytron tabung atau led memudahkan teknisi untuk menganalisa jalur dan kerusakan pada mesin tv. Jual Paket Buku Service Tv Tabung Paket Buku Servis Tv Crt 37 Indonesia Shopee Indonesia
Jual Paket Buku Service Tv Tabung Paket Buku Servis Tv Crt 37 Indonesia Shopee Indonesia from cf.shopee.co.id
Download kumpulan skema tv 2; Cara flash vivo y21 100% work tested; Skema adalah sebuah peta atau jalur untuk mesin tv, sehingga apabila tejadi kerusakan pada bagian tertentu, akan sangat mudah melacak dengan bantuan gambar skema tv. Free download skema power supply komputer; 24.02.2019 · memiliki koleksi skema tv tabung dari berbagai merk dan model memang sangat diperlukan , terutama untuk siapapun yang serius berprofesi sebagai teknisi service tv. Semoga membantu cepat clink dan sobek nota Skema tv tabung tcl 29 slim; Download skema tv tabung lg (part 1):download skema tv tabung lg model:

Cw81a, ic chroma lv762xx, ic vertikal stv9326:

Berikut di bawah ini daftar link untuk download skema tv lengkap berbagai merk dan type. Cw81a, ic chroma lv762xx, ic vertikal stv9326: Kumpulan skema tv sharp ini bisa sobat download … Semoga membantu cepat clink dan sobek nota Anda bisa mengunduh beberapa skemanya disini. 18.03.2019 · skema tv tabung sangat penting sekali untuk para teknisi disaat ada kesulitan saat memperbaiki tv tabung, dengan bantuan skema mudah2n bisa memperingan peker. Cara mudah memperbaiki fan / kipas dc; Cara mendownload file via rapidgator; 01.12.2020 · kumpulan skema tv polytron terlengkap selasa, 01 desember 2020 skema tv polytron tabung atau led memudahkan teknisi untuk menganalisa jalur dan kerusakan pada mesin tv. Download skema tv tabung lg (part 1):download skema tv tabung lg model: Cara flash vivo y21 100% work tested; 24.02.2019 · memiliki koleksi skema tv tabung dari berbagai merk dan model memang sangat diperlukan , terutama untuk siapapun yang serius berprofesi sebagai teknisi service tv. Servis tv tcl model 21m83 mati standby;

Skema Tv Tabung : Skema Tv Sharp 14r20mkii Ua 1 Lorok Elektronik Rangkaian Elektronik Teknologi / 01.12.2020 · kumpulan skema tv polytron terlengkap selasa, 01 desember 2020 skema tv polytron tabung atau led memudahkan teknisi untuk menganalisa jalur dan kerusakan pada mesin tv.. Download skema tv tabung lg (part 1):download skema tv tabung lg model: Free download skema power supply komputer; Skema adalah sebuah peta atau jalur untuk mesin tv, sehingga apabila tejadi kerusakan pada bagian tertentu, akan sangat mudah melacak dengan bantuan gambar skema tv. Servis tv tcl model 21m83 mati standby; Berikut di bawah ini daftar link untuk download skema tv lengkap berbagai merk dan type.

Post a Comment for "Skema Tv Tabung : Skema Tv Sharp 14r20mkii Ua 1 Lorok Elektronik Rangkaian Elektronik Teknologi / 01.12.2020 · kumpulan skema tv polytron terlengkap selasa, 01 desember 2020 skema tv polytron tabung atau led memudahkan teknisi untuk menganalisa jalur dan kerusakan pada mesin tv."